成功案例
首页-成功案例四川农村污水处理设备安装现场
一、概述
生活污水处理设备,主要是冲厕污水和洗涤污水。每人每日排出的生活污水量为80-100L,其量与生活水平有密切关系。生活污水中含有大量有机物,如纤维素、淀粉、糖类和脂肪蛋白质等;也常含有病原菌、病毒和寄生虫卵;无机盐类的氯化物、硫酸盐、磷酸盐、碳酸氢盐和钠、钾、钙、镁等。总的特点是含氮、含硫和含磷高,在厌氧细菌作用下,易生恶臭。
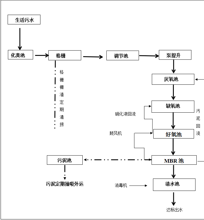
二、污水处理设备的工艺流程
本着投资少、效益高,优先采用适合我国国情的佳使用技术的原则,根据目前国内同类生活污水处理技术的现状,在综合考察各种废水治理技术的基础上,结合本项目的实际,拟采用“化粪池+格栅+调节池+厌氧池+缺氧池+生物接触氧化池+MBR+二氧化氯消毒”工艺进行污水处理,MBR几乎不需要排泥,通过回流即可维持永久性运行。具体流程为:污水经过管网收集进入化粪池中,化粪池出水经过格栅去除其中较大的杂质和漂浮物,再经调节池调节水量水质后进入厌氧池中,经过厌氧池处理一部分有机污染物后,污水进入缺氧池,去除大分子有机物,同时提高污水可生化性。在缺氧池进行反硝化,通过硝化液的回流,去除污水中的总氮,并提高氨氮的去除率。缺氧池出水进入接触氧化池,内设填料,增加污水与好氧微生物的接触面积,使污水中的有机物等大幅降低。经好氧处理后的污水自流进入MBR池,MBR膜池内置污泥回流,通过曝气维持污泥活性,进一步去除有机物,并过滤澄清水质。MBR膜池的水通过自吸泵提升至消毒池,经次氯酸钠消毒后清水达标排放。清水池的水可以对MBR膜进行反冲洗,

格栅渠:生活废水中含有大量的大颗粒杂质及垃圾袋、卫生纸等垃圾杂物,这些杂物进入后续处理设施会堵塞管路和设备,必须予以隔除。进水前端设置格栅,废水经格栅去除污水中较大的垃圾,既能保证水泵正常运转, 又能减少水泵磨损。由于污水水量较大,为运行方便,本设计中拟采用收工格栅作为拦污措施。
调节池:
生活废水在白天与夜晚排放具有时段不均匀性、时变化系数较大的特点。要使后续处理系统均衡地运行,尽量减少生产废水冲击负荷的影响,以达到理想的处理效果,则需设调节池,对废水水量进行调节并均质,使调节池提升泵始终按平均处理水量向后续处理系统供水,资料统计,调节池有效容积按6-10倍平均小时处理量计算。
水解酸化池
水解工艺将前段厌氧段和后段缺氧基础氧化段串联在一起,A段DO不大于0.2mg/L,在厌氧段异养菌将污水中的悬浮污染物和可溶性有机物水解为有机酸,使大分子有机物分解为小分子有机物,不溶性的有机物转化成可溶性有机物,当这些经缺氧水解的产物进入好氧池进行好氧处理时,可提高污水的可生化性及氧的效率;在水解酸化缺氧段,异养菌将蛋白质、脂肪等污染物进行氨化(有机链上的N或氨基酸中的氨基)游离出氨(NH3、NH4+),在充足供氧条件下,自养菌的硝化作用将NH3-N(NH4+)氧化为NO3-,通过回流控制返回至水解酸化池,在缺氧条件下,异氧菌的反硝化作用将NO3-还原为分子态氮(N2)完成C、N、O在生态中的循环,实现污水生化处理。
接触氧化池
废水经缺氧段处理后,进入好氧段接触氧化好氧处理系统。控制该好氧段DO=2~4mg/L。
生物接触氧化法又称淹没式生物滤池,其形式是在曝气池内填充填料并让充氧的污水浸没全部填料,同时以一定的流速流经填料。经过一段时间,在填料上布满由多种好氧微生物而形成的生物膜。充氧污水与生物膜充分接触,污水中的有机物在多种好氧微生物新陈代谢作用下,被吸收、消化而去除,使污水得以净化。生物接触氧化是一种介于活性污泥和生物滤池两者之间的生物化学处理技术,是具有活性污泥法特点的生物膜法,生物接触氧化池是利用固着在填料上的生物膜吸附与氧化废水中的有机物。其特点:一是氧化池内供微生物固着的填料全部淹没在废水中;二是池内采用氧利用率高的高 效曝气设备鼓风的曝气方法,提供微生物氧化有机物所需要的氧量,同时对污水起搅拌混合作用;三是净化废水主要靠填料上的生物膜,但氧化池废水中尚有一定浓度的悬浮生物量,对废水起一定的净化作用。因而兼具两者优点。
生物接触氧化工艺的特点在于:工艺流程简单,运行操作方便,不产生污泥膨胀,抗冲击负荷能力强。特别是填料上的生物膜含有大量、多种微生物,形成了一个稳 定的生态系统和生物链,从而处理效率很高,由此也缩小了池容,减小了占地面积。特别是对较高浓度的有机废水,当其与缺氧过程的水解酸化技术联合使用并且接触氧化池采用多格串联运行的情况下,可以很容易的实现污水足够的停留时间,因此可以取得理想的处理效果,保证出水水质。
该系统的特点是:
(1)池内装填生物载体,载体比表面积大,孔隙率高,生物附着力强,挂膜性能好,挂膜快,生物膜稳 定,不易结垢和堵塞,具有良好的机械性能和化学性能。
(2)系统抗冲击能力强,对温度和PH适应范围宽,恢复启动快;
(3)污泥量少,只有普通活性泥法的3-5%,可节省污泥处理费用和劳动强度;
(4)工艺运行稳 定、安全、可靠,运行费用低,操作管理简便。
MBR池(一体化设备内部)
固液分离型膜--生物反应器是在水处理领域中研究得为广泛深入的一类膜--生物反应器,是一种用膜分离过程取代传统活性污泥法中二次沉淀池的水处理技术,MBR将分离工程中的膜分离技术与传统废水生物处理技术有机结合,大大提高了固液分离效率。
消毒池
污水经生化处理后,除部分细菌随污泥沉淀下来外,大部分大肠杆菌、粪便链球菌等致病菌仍然存在污水中,必须进行消毒处理。目前,污水的消毒方式很多,如液氯法、臭氧法、次氯酸钠法、二氧化氯法等。次氯酸钠法具有投配方便、价格低廉、可靠性高等优点,本系统采用次氯酸钠法进行消毒。消毒池采用平流式隔板接触反应装置,以提高接触时间,取得较好的消毒效果。向水中投加次氯酸钠,不仅可以起到很好的消毒效果,同时具有高 效的除臭能力。

电气与自动控制
电气控制
因为污水处理设备的总装机负荷高,所以需要单独设置变电站。
自动控制
采用先进的控制器集中控制整个工艺流程,水泵的启停由水位控制器控制,同时水泵和风机的切换由可编程控制器完成。同时系统设有过载保护和断电保护功能。

环保职业安全卫生
污水处理工程本身是一个环保节能项目,对回收资源、综合利用、节约用水、减少污染和保护附近地下水及河流水质具有重要的现实意义,但工程本身也有一定的污染源,必须采取措施予以消除。
噪声问题
噪声主要来源于水泵和风机,在设计中采取消声隔音及减振措施,大限度的减少噪音传播,并将水泵等噪声较大的设备集中放于机房内,设备基础均设置减振橡胶垫,并在转变接头处设置柔性接头及避振喉。
污泥问题
项目所采用的生化法运行一段时间后,由于污泥吸收污水中的营养物质而增殖,使得污泥浓度过高,从而影响设备运行,因此,系统运行过程中,需每天定时排泥,所排出的污泥经污泥泵排到污泥池中,污泥池产生的污泥定期抽取外排。从而达到合理排放和处理,避免了二次污染。
臭气问题
项目所采用的工艺会产生一部分臭气,根据项目特点,项目设备埋于地下,地上覆盖绿化,臭气经过植物的吸收后,可大大减少。且项目所采用的接触氧化工艺臭气产生量小,因此,该方案可有效的避免臭气对周围环境的影响。

事故应急措施
发生处理设备事故,应通知环保部门经允许后暂时将污水直接外排,同时应及时检修、更换处理设备,把对环境的影响降到低;
保证处理设备的正常运行,应加强设备日常维护和巡查,在停产期间(节假日等)安排检修或大修;
建立规范的操作规程和健全的报警制度。
安全防护、节能、消防
安全防护
针对工程自身的安全问题,污水站设计时采取以下措施,确保生产的安全性:
(1)各设备均设必要的防护措施,以确保安全运行。
(2)各种用电设备均按照国家有关标准做好接零接地保护。
(3)电气设备及所有传动机械和传动机械设备的布置注意留有足够的安全操作距离及设置安全防护罩。
(4)污水处理系统设有超越、溢流管线,防止设备失灵造成事故。
(5)污水处理系统在运行前制定相应的安全规程,操作人员上岗前进行必要的专业技术培训,以确保污水处理站正常运转。
节能
(1)选用先进的控制系统和仪表,合理调整工况,保证高 效工作。
(2)合理选用进水泵和风机,使水泵和风机的工作效率始终在高 效区。
(3)系统控制设备采用独立式控制。可根据运行情况,合理调整设备的运行,达到节能降耗的目的。
消防
依据《建筑设计防火规范》(GB116-87)及国家下发的相关规范及文件:
污水站内所有建筑按二级耐火等级设计,其墙、柱、梁、楼板、楼梯、吊顶等均采用非燃烧体耐火材料。
污水站不需设室外消防栓,只需在设备间内设足够数量的干粉灭火器即可。
绿化、给排水、照明、避雷设施
根据项目区的绿化规划情况,可对污水站内的空地进行统一绿化。污水处理站内以低矮常绿灌木为主,与项目区绿化保持一致。
站内给排水按《给水排水设计规范》、《室外排水设计规范》等结合项目区规划进行设计施工。主要处理构筑物与设备安装避雷设施。
站内照明设施根据工程需求在各处理设施设照明灯具。





