新闻动态
首页-新闻动态电镀废水处理工艺详析
电镀废水处理工艺详析
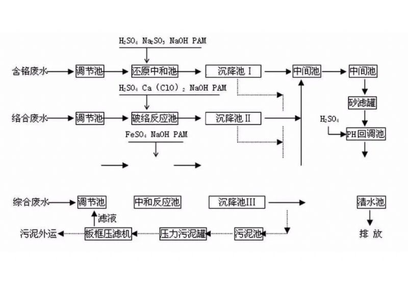
电镀工厂排出的废水和废液中含有大量金属离子如:铬、镐、镍,含氰,含酸,含碱,一般常含有有机添加剂。金属离子有的以简单的阳离子形式存在,有的则以酸根阴离子形式存在,有的以复杂的络合离子存在。电镀废水处理常用中和沉淀法、中和混凝沉淀法、氧化法、还原法、钡盐法、铁氧体法等化学方法。化学法设备简单,投资少,应用较广,但常留下污泥需要进一步处理。常见的处理工艺流程如下图:

一、电镀废水的来源
电镀生产中产生的废水成分非常复杂,除含氰(CN-)和酸碱外,重金属是电镀业潜在危害性极大的污水类别,这些物质严重危害环境和人类身体健康。电镀废水的主要来源有:
1、镀件清洗水(是主要的废水来源)。该废水中除含重金属离子外,还含有少量的有机物,其含量较低,但数量较大。
2、镀液过滤冲洗水和废镀液的排放。这部分废水数量不大,但含量高,污染大。
3、工艺操作和设备、工艺流程中等造成的“跑、冒、滴、漏”排放的废液。
4、冲洗设备、地坪等产生的废水。
二、电镀废水的处理方法
我国处理电镀废水常用的方法有化学法、生物法、物化法和电化学法等。
化学法
化学法是依靠氧化还原反应或中和沉淀反应将有毒有害的物质分解为无du无害的物质,或者直接将重金属经沉淀或气浮从废水中除去。
1、沉淀法
(1) 中和沉淀法。在含重金属的废水中加入碱进行中和反应,使重金属生成不溶于水的氢氧化物沉淀形式加以分离。中和沉淀法操作简单,是常用的处理废水方法。
(2) 硫化物沉淀法。加入硫化物使废水中重金属离子生成硫化物沉淀而除去的方法。与中和沉淀法相比,硫化物沉淀法的优点是:重金属硫化物溶解度比其氢氧化物的溶解度更低,反应pH值在7~9之间,处理后的废水一般不用中和,处理效果更好。但硫化物沉淀法的缺点是:硫化物沉淀颗粒小,易形成胶体,硫化物沉淀在水中残留,遇酸生成气体,可能造成二次污染。
(3) 螯合沉淀法。通过高分子重金属捕集沉淀剂(DTCR)在常温下与废水中Hg2+、Cd2+、Cu2+、Pb2+、Mn2+、Ni2+、Zn2+及Cr3+等重金属离子迅速反应,生成不溶水的螯合盐,再加入少量有机或(和)无机絮凝剂,形成絮状沉淀,从而达到捕集去除重金属的目的。DTCR系列药剂处理电镀废水的特点是可同时去除多种重金属离子,对重金属离子以络合盐形式存在的情况,也能发挥良好的去除效果,去除胶质重金属不受共存盐类的影响,具有较好的发展前景。
2、氧化法
通过投加氧化剂,将电镀废水中有毒物质氧化为无du或低毒物,主要用于处理废水中的CN-、Fe2+、Mn2+低价态离子及造成色度、昧、嗅的各种有机物以及致病微生物。如处理含氰废水时,常用次氯酸盐在碱性条件下氧化其中的氰离子,使之分解成低毒的氰酸盐,然后再进一步降解为无du的二氧化碳和氮。
3、化学还原法
化学还原法在电镀废水治理中zui典型的是对含铬废水的治理。其方法是在废水中加入还原剂FeS04、NaHS03、Na2S03、S02或铁粉等,使Cr(Ⅵ)还原成Cr(III),然后再加入NaOH或石灰乳沉淀分离。该法优点是设备简单、投资少、处理量大,但要防止沉渣污泥造成二次污染。
4、中和法
通过酸碱中和反应,调节电镀废水的酸碱度,使其呈中性或接近中性或适宜下步处理的酸碱度范围,主要用来处理电镀厂的酸洗废水。
5、气浮法
气浮法作为处理电镀废水的技术是近几年发展起来的一项新工艺。其基本原理是用高压水泵将水加压到几个大气压注入溶罐中,使气、水混合成溶气水,溶气水通过溶气释放器进入水池中,由于突然减压,溶解在水中的空气形成大量微气泡,与电镀废水初步处理产生的凝聚状物黏附在一起,使其相对密度小于水而浮到水面上成为浮渣排除,从而使废水得到净化。

生物法
生物处理是一种处理电镀废水的新技术。一些微生物代谢产物能使废水中的重金属离子改变价态,同时微生物菌群本身还有较强的生物絮凝、静电吸附作用,能够吸附金属离子,使重金属经固液分离后进入菌泥饼,从而使得废水达标排放或回用。
1、生物吸附法
凡具有从溶液中分离金属能力的物体或生物体制备的衍生物称为生物吸附剂。生物吸附剂主要是菌体、藻类及一些提取物。微生物对重金属的吸附机理取决于许多物理、化学因素,如光、温度、pH值、重金属含量及化学形态、其他离子、螫合剂的存在和吸附剂的预处理等。生物吸附技术治理重金属污染具有一定的优势,在低含量条件下,生物吸附剂可以选择性地吸附其中的重金属,受水溶液中钙、镁离子的干扰影响较小。该方法处理效率高,无二次污染,可有效地回收一些贵重金属。但是生物成长环境不容易控制,往往会因水质的变化而大量中毒死亡。
2、生物絮凝法
生物絮凝法是利用微生物或微生物产生的代谢物进行絮凝沉淀的一种除污方法。微生物絮凝剂是由微生物自身产生的、具有gao效絮凝作用的天然高分子物质,它的主要成分是糖蛋白、黏多糖、纤维素、蛋白质和核酸等。它具有较高电荷或较强的亲水性和疏水性,能与颗粒通过离子键、氢键和范德华力同时吸附多个胶体颗粒,在颗粒间产生架桥现象,形成一种网状三维结构而沉淀下来。对重金属有絮凝作用的生物絮凝剂约有十几个品种,生物絮凝剂中的氨基和羟基可与Cu 2+、Hg2+、Ag+、Au2+等重金属离子形成wen定的螯合物而沉淀下来。该方法处理废水具有安全方便无du,不产生二次污染,絮凝范围广,絮凝活性高、生长快,絮凝作用条件粗放,大多不受离子强度、pH值及温度的影响,易于实现工业化等特点。
3、生物化学法
生物化学法是通过微生物与金属离子之间发生直接的化学反应,将可溶性离子转化为不溶性化合物而去除。其优点是:选择性强、吸附容量大、不使用化学药剂。污泥中金属含量高,二次污染明显减少,而且污泥中重金属易回收,回收率高。但其缺点是功能菌和废水中金属离子的反应效率并不高,且培养菌种的培养基消耗量较大,处理成本较高。
物化法
物化法是利用离子交换或膜分离或吸附剂等方法去除电镀废水所含的杂质,其在工业上应用广泛,通常与其他方法配合使用。
1、离子交换法
离子交换法是利用离子交换剂分离废水中有害物质的方法。zui常用的交换剂是离子交换树脂,树脂饱和后可用酸碱再生后反复使用。离子交换是靠交换剂自身所带的能自由移动的离子与被处理的溶液中的离子通过离子交换来实现的。多数情况下,离子是先被吸附,再被交换,具有吸附、交换双重作用。对于含铬等重金属离子的废水,可用阴离子交换树脂去除Cr(VI),用阳离子交换树脂去除Cr(Ⅲ)、铁、铜等离子。一般用于处理低有害物质含量废水,具有回收利用、化害为利、循环用水等优点,但它的技术要求较高、一次性投资大。
2、膜分离法
膜分离是指用半透膜作为障碍层,借助于膜的选择渗透作用,在能量、含量或化学位差的作用下对混合物中的不同组分进行分离。利用膜分离技术,可从电镀废水中回收重金属和水资源,减轻或杜绝它对环境的污染,实现电镀的清洁生产,对附加值较高的金、银、镍、铜等电镀废水用膜分离技术可实现闭路循环,并产生良好的经济效益。对于综合电镀废水,经过简单的物理化学法处理后,采用膜分离技术可回用大部分水,回收率可达60%~80%,减少污水总排放量,削减排放到水体中的污染物。
3、蒸发浓缩法
该方法是对电镀废水进行蒸发,使重金属废水得以浓缩,并加以回收利用的一种处理方法,一般适用于处理含铬、铜、银、镍等含重金属的电镀废水。一般将之作为其他方法的辅助处理手段。它具有能耗大、成本高、占地面积大、运转费用高等缺点。
4、活性炭吸附法
活性炭吸附法是处理电镀废水的一种经济有效的方法,主要用于含铬、含氰废水。它的特点是处理调节温和,操作安全,深度净化的处理水可以回用。但该方法存在活性炭再生复杂和再生液不能直接回镀槽利用的问题,吸附容量小,不适于有害物含量高的废水。
电化学法
1、电解法
电解法是利用电解作用处理或回收重金属,一般应用于贵金属含量较高或单一的电镀废水。电解法处理Cr(VI),是用铁作电极,铁阳极不断溶解产生的亚铁离子能在酸性条件下将Cr(VI)还原成Cr(Ⅲ),在阴极上Cr(Ⅵ)直接还原为Cr(Ⅲ),由于在电解过程中要消耗氢离子,水中余留的氢氧根离子使溶液从酸性变为碱性,并生成铬和铁的氢氧化物沉淀去除铬。电解法能够同时除去多种金属离子,具有净化效果好、泥渣量少、占地面积小等优点,但是消耗电能和钢材较多,已较少采用。
2、原电池法
以颗粒炭、煤渣或其他导电惰性物质为阴极,铁屑为阳极,废水中导电电解质起导电作用构成原电池,通过原电池反应来达到处理废水的目的。近年来,铁碳微电解技术在电镀废水的处理中受到越来越多的重视。
3、电渗析法
电渗析技术是膜分离技术的一种。它是将阴、阳离子交换膜交替地排列于正负电极之间,并用特制的隔板将其隔开,在电场作用下,以电位差为推动力,利用离子交换膜的选择透过性,把电解质从溶液中分离出来,从而实现电镀废水的浓缩、淡化、精制和提纯。
4、电凝聚气浮法 采用可溶性阳极(Fe、AI等)材料,生成Fe2+、Fe3+、Al3+等大量阳离子,通过絮凝生成Fe(OH)2、Fe(OH)3、AI(OH)3等沉淀物,以去除水中的污染物。同时,阴极上产生大量的H2微气泡,阳极上产生大量的O2微气泡,以这些气泡作为气浮载体,与絮凝污物一起上浮。大量絮体在丰富的微气泡携带下迅速上浮,达到净化水质的目的。